| Circuit Diagram |


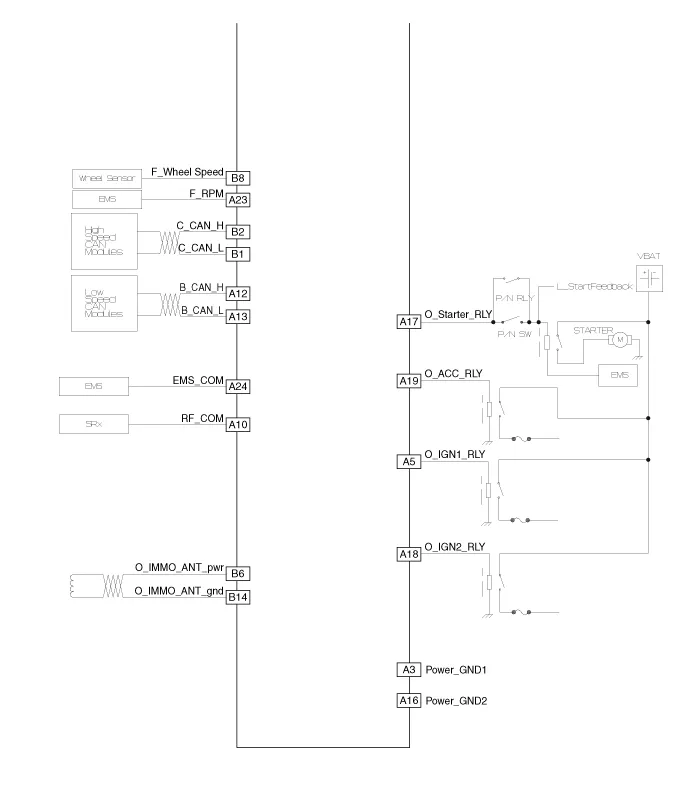
Component (1) Connector Pin Information No.Connector A (26 pins)Connector B (16 pins)Connector C (22 pins)1VBAT loadC CAN lowSSB illumination ground2-C CAN high-3Power ground 1-SSB LED OFF4IGN 1-Interior antenna #2 power5IGN1 relayBrake switchInterior antenna #1 power6ACCImmobilizer antenna power-7IGN 2--8SSB switch 2Wheel speedTrunk antenna power9-Driver toggle buttonBumper antenna power10RF COM-Assist side antena power11--Driver side antenna power12B CAN highP position/ Clutch switchSSB LED IGN13B CAN lowStart feedbackSSB illumination power14VBAT CPUImmobilizer antenna ground-15--Interior antenna #2 ground16Power ground 2SSB LED ACCInterior antenna #1 ground17Starter relay -18IGN2 relay-19ACC relayTrunk antenna ground20-Bumper antenna ground21-Assist side antena ground22-Driver side antenna ground23RPM 24EMS COM25SSB switch 126Assist toggle button Component (2)
Inspection Smart Key Unit – Refer to the BE group - inspection / self diagnosis with GDS. Smart Key Switch – Refer to the BE group - inspection / self diagnosis with GDS.
Troubleshooting Examples of False-Alarm Occurrence from system characteristics (It’s not a problem) – Characteristics of EM Wave : EM Waves are reflected against all material and especially metal very well. Reflections of EM Waves are varies with the shape of object.
Description 1. The photo sensor is located at the center of defrost nozzle. 2. The photo sensor contains a photovoltaic (sensitive to sunlight) diode. The solar radiation received by its light receiving portion, generates an electromotive force in proportion to the amount of radiation received which is transferred to the automatic tem